Forte FG LPG 6500Е - инструкции и руководства
Генератор Forte FG LPG 6500Е - инструкции пользователя по применению, эксплуатации и установке на русском языке читайте онлайн в формате pdf
Инструкции:
Инструкция по эксплуатации Forte FG LPG 6500Е
1
2
3
4
5
6
7
8
9
10
11
12
13
14
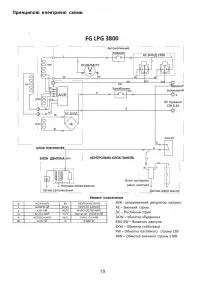
15
16
17
18
19
20
21
22
23
24
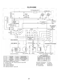
25
26
27
Forte Генераторы Инструкции
-
Forte FG6500EW
Инструкция по эксплуатации
-
Forte FGD6500E
Инструкция по эксплуатации
-
Forte FG3500
Инструкция по эксплуатации
-
Forte FG2000
Инструкция по эксплуатации
-
Forte FG3500Е
Инструкция по эксплуатации
-
Forte FG2500
Инструкция по эксплуатации
-
Forte FG3800
Инструкция по эксплуатации
-
Forte FG8000E
Инструкция по эксплуатации
-
Forte FG6500E
Инструкция по эксплуатации
-
Forte FG6500
Инструкция по эксплуатации
-
Forte FGD6500E3
Инструкция по эксплуатации
-
Forte FG9000E
Инструкция по эксплуатации
-
Forte FG12E3
Инструкция по эксплуатации
-
Forte FG LPG 3800
Инструкция по эксплуатации
-
Forte FGD8000E
Инструкция по эксплуатации
-
Forte FGD9000E
Инструкция по эксплуатации
-
Forte FG3500 (BP44067)
Инструкция по эксплуатации
-
Forte FG3500Е (BP44888)
Инструкция по эксплуатации
-
Forte FG3800 (BP43689)
Инструкция по эксплуатации
-
Forte FGD9000E (BP63492)
Инструкция по эксплуатации