Страница 3 - Спасибо, что приобрели генератор компании FIRMAN.; Дает полезную информацию.; ПРЕДУПРЕЖДЕНИЕ; инструкций и правил.
Спасибо, что приобрели генератор компании FIRMAN. В настоящем руководстве даны инструкции по эксплуатации и техническому обслуживанию генераторов. Все данные в настоящем издании основаны на информации о самых последних моделях, имеющейся на момент одобрения и печати руководства. Уделяйте особое вним...
Страница 4 - Проверка комплектности поставки
Проверка комплектности поставки (1) Руководство по эксплуатации (2) Набор колес (3) Инструмент для обслуживания (4) Батарея Обязательно приобретите моторное масло. (подробная информация дана на странице 09)
Страница 5 - a. Поднимите генератор талью или подъёмной балкой.
УСТАНОВИТЕ КОЛЕСА A. Монтаж комплекта 4 колес a. Поднимите генератор талью или подъёмной балкой. b. Установите 2 самоблокирующихся универсальных колеса ① на нижнюю поперечную траверсу③ (со стороны двигателя) с помощью винтов ②. с. Установите 2 обычных колеса ④ на нижнюю штангу ③ (со стороны генерато...
Страница 6 - Монтаж комплекта 2 колес (необязательно); Прикрепите резиновый абсорбер 8 к ножке 10 с помощью гайки 9.
В. Монтаж комплекта 2 колес (необязательно) a. Прикрепите резиновый абсорбер ⑧ к ножке ⑩ с помощью гайки ⑨. b. Поднимите генератор талью или подъёмной балкой. c. Открутите гайки ⑪ под генератором и прикрепите ножку к ⑩ нижней штанге с помощью гаек ⑪ d. Установите вал колес ⑥ на раму с помощью ④ ⑤ ⑦....
Страница 7 - СОДЕРЖАНИЕ
СОДЕРЖАНИЕ 1. МЕРЫ ПРЕДОСТОРОЖНОСТИ .................................................................................. 01 2. ХАРАКТЕРИСТИКИ ...................................................................................................... 05 3. КОМПОНЕНТЫ ...........................................
Страница 8 - Страница 1; МЕРЫ ПРЕДОСТОРОЖНОСТИ; Запрещается накрывать или помещать генератор в коробку.; футов
Страница 1 1. МЕРЫ ПРЕДОСТОРОЖНОСТИ Запрещается использовать генератор вблизи источников жидкого или газового горючего из-за потенциальной опасности возникновения пожара или взрыва. Запрещается заправлять бак топливом при работающем генераторе. Запрещается курить или использовать открытый огонь вбли...
Страница 10 - Страница 3; Примечания по монтажу; Во время эксплуатации запрещается отсоединять батарею.; ЗАПРЕТ
Страница 3 Держите детей и посторонних лиц на безопасном расстоянии от рабочей зоны генератора. Крайне важно знать правила надлежащей и безопасной работы с электроустановками и инструментами, которые вы намереваетесь использовать. Все операторы должны прочесть, понять и следовать инструкциям по эксп...
Страница 14 - ДВИГАТЕЛЬ
Страница 7 3. КОМПЛЕКТУЮЩИЕ ДВИГАТЕЛЬ ВОЗДУХООЧИСТИТЕЛЬ СВЕЧА ЗАЖИГАНИЯ МАСЛЯНЫЙ РАДИАТОР МАСЛЯНЫЙ ФИЛЬТР РУКОЯТКА ПОДСОСА ПУСКАТЕЛЬ ДВИГАТЕЛЯ ПРОБКА СЛИВА МАСЛА
Страница 15 - Страница 8
Страница 8 Общее описание генератора ДАТЧИК ТОПЛИВА КРЫШКА ТОПЛИВНОГО БАКА ТОПЛИВНЫЙ БАК ЭЛЕКТРИЧЕСКИЙ СТАРТЕР КОЛЕСА ПАНЕЛЬ УПРАВЛЕНИЯ ТОРЦЕВАЯ КРЫШКА БАТАРЕЯ ПРОБКА СЛИВА МАСЛА ПУСКАТЕЛЬ ДВИГАТЕЛЯ СВЕЧА ЗАЖИГАНИЯ ГЛУШИТЕЛЬ ТОПЛИВНЫЙ ФИЛЬТР МАСЛЯНЫЙ ФИЛЬТР
Страница 16 - Страница 9
Страница 9 4. ПРЕДПУСКОВЫЕ ПРОВЕРКИ 4.1 ПРОВЕРКА УРОВНЯ МАСЛА В ДВИГАТЕЛЕ Перед проверкой или доливкой масла необходимо заглушить двигатель и установить генератор на ровную неподвижную поверхность. ■ Выньте и протрите щуп. Полностью опустите щуп, затем выньте и проверьте уровень масла. Если уровень ...
Страница 17 - Рекомендуемое моторное масло:; Одноцелевое
Страница 10 Рекомендуемое моторное масло: Используйте масло класса "SE" (по классификации API) или масло более высокой марки согласно таблице ниже. Рекомендуется использовать универсальное масло SAE 10W-30. При использовании масла необходимо учитывать его вязкость, исходя из средних температ...
Страница 18 - ПРОВЕРКА УРОВНЯ ТОПЛИВА; Рекомендованное топливо:
Страница 11 4.2 ПРОВЕРКА УРОВНЯ ТОПЛИВА ПРЕДУПРЕЖДЕНИЕ Запрещается курить во время заправки или заправлять двигатель вблизи открытого огня из-за опасности возникновения пожара. Это может привести к несчастному случаю. ■ Следите за уровнем топлива с помощью топливного датчика. ■ Если уровень топлива ...
Страница 19 - УСТАНОВКА БАТАРЕИ
Страница 12 Время работы при нормальных условиях эксплуатации (75% номинальной нагрузки) FPG12010E/TE Прибл. 9ч при 50Гц, 7,5ч при 60Гц ПРЕДУПРЕЖДЕНИЕ Обязательно ознакомьтесь со всеми предупреждения во избежание пожарной опасности. ■ Запрещается заправлять двигатель во время его работы, или когда о...
Страница 20 - При подзарядке отсоединяйте клеммы батареи.
Страница 13 ПРИМЕЧАНИЕ: Надёжно затяните гайки и болты на клеммах, чтобы они не ослабли от вибрации. ПРЕДУПРЕЖДЕНИЕ Несоблюдение инструкций может привести к летальному исходу, травме и ущербу имущества. ■ При подзарядке отсоединяйте клеммы батареи. ■ Используйте батарею с параметрами, указанными в н...
Страница 24 - Не перемещайте генератор в работающем состоянии.
Страница 17 5.2 ИСПОЛЬЗОВАНИЕ ЭЛЕКТРОЭНЕРГИИ ПРЕДУПРЕЖДЕНИЕ ■ Перед подключением к генератору убедитесь, что потребитель отключен. ■ Не перемещайте генератор в работающем состоянии. ■ Обязательно заземлите агрегат, если подключенное электрическое оборудование заземлено. Отсутствие заземления может п...
Страница 26 - ИСПОЛЬЗОВАНИЕ ВЫХОДНОГО ПЕРЕМЕННОГО ТОКА; Вставьте вилку в розетку.
Страница 19 ИСПОЛЬЗОВАНИЕ ВЫХОДНОГО ПЕРЕМЕННОГО ТОКА (a) Заземлите генератор с помощью клеммы заземления, расположенной на панели. (b) Перед пуском двигателя убедитесь, что автоматы-прерыватели генератор находятся в отключенном положении. (c) Вставьте вилки потребителей в розетки перед пуском двигат...
Страница 27 - Для возобновления подачи электроэнергии, нажмите кнопку RESET.; ПОВОРОТ
Страница 20 ■ Убедитесь, что общая потребляемая мощность всех потребителей не превышает номинальную мощность агрегата. ПРЕДУПРЕЖДЕНИЕ ■ Чтобы подключиться к розетке с поворотным включением, необходимо вставить в нее вилку и повернуть. ■ Обязательно заземлите генератор, если подключенное электрическо...
Страница 28 - ТРЁХФАЗНАЯ РОЗЕТКА ПЕРЕМЕННОГО ТОКА; Номинальная мощность генератор:
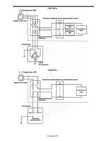
Страница 21 ТРЁХФАЗНАЯ РОЗЕТКА ПЕРЕМЕННОГО ТОКА Модель FPG12010TE оснащена трёхфазной розеткой (380 В или 208 В) и однофазной розеткой (230 В или 120 В): ■ Трёхфазная (380 В или 208 В) Присоедините клеммы к U, V и W. Номинальная мощность генератор: 12кВА 120В/208 В 60Гц 10,5кВА 220В/380В 50Гц ■ Одно...
Страница 32 - ОСТАНОВКА ГЕНЕРАТОРА; При нормальной эксплуатации:
Страница 25 5.3 ОСТАНОВКА ГЕНЕРАТОРА ■ В случае экстренной ситуации: Для экстренной остановки двигателя поверните ключ стартера в положение STOP. ■ При нормальной эксплуатации: (a) Отключите подачу электропитания на потребители. (b) Переведите автомат-прерыватель в отключенное положение OFF. (c) Отс...
Страница 33 - требуют одинаковой мощности при включении и эксплуатации.
Страница 26 6. ИНФОРМАЦИЯ О МОЩНОСТИ Для однофазного исполнения Некоторым устройствам необходим «скачок» энергии при пуске. Это означает, что количество электрической энергии, необходимой для пуска устройства, может превышать количество энергии, необходимое для его последующей работы. Электрические ...
Страница 34 - Допустимая мощность; ПАДЕНИЕ НАПРЯЖЕНИЯ В ЭЛЕКТРОУДЛИНИТЕЛЯХ
Страница 27 Для определения общей мощности, необходимой для работы определенного устройства или инструмента нужно умножить напряжение инструмента/устройства на его ампераж. Напряжение и ампераж должны быть отражены на шильдике, которым, как правило, оснащаются электрические устройства и инструменты....
Страница 36 - Таблица графика технического обслуживания
Страница 29 Таблица графика технического обслуживания Элемент обслуживания Каждые 8 часов (ежедневно) Каждые 20 часов Каждые 50 часов Каждые 200 часов Чистота двигателя, гайки и болты • (Ежедневно) Проверка уровня и чистоты масла • (Ежедневная доливка до верхней метки) Производите замену масла (*При...
Страница 37 - ПРОВЕРКА ЭЛЕКТРИЧЕСКОЙ БЕЗОПАСНОСТИ
Страница 30 7.2 ОБСЛУЖИВАНИЕ Работы по обслуживанию должны осуществляться квалифицированными персоналом. Все работы, перечисленные в плане обслуживания, должны проводиться в соответствии с инструкциями по эксплуатации и обслуживанию двигателя. Мы рекомендуем проведение таких работ специалистами авто...
Страница 38 - Сливная пробка
Страница 31 8. ТЕХНИЧЕСКОЕ ОБСЛУЖИВАНИЕ 8.1 ЗАМЕНА МАСЛА ДВИГАТЕЛЯ Производите замену масла каждые 50 часов (первая замена масла производится после 20 часов работы). (a) При смене масла остановите двигатель и открутите сливную пробку. ПРИМЕЧАНИЕ: Используйте контейнер для сбора отработанного масла. ...
Страница 40 - ЧИСТКА И РЕГУЛИРОВКА СВЕЧИ ЗАЖИГАНИЯ; Очистите область установки свечи.; ЧИСТКА ОТСТОЙНИКА; Грязь и вода удаляются из топлива с помощью; ЗАЗОР; ТОПЛИВНЫЙ
Страница 33 8.4 ЧИСТКА И РЕГУЛИРОВКА СВЕЧИ ЗАЖИГАНИЯ (a) Отсоедините высоковольтные провода (расположенные на выходной панели и батареи). (b) С помощью поставляемого в комплекте свечного ключа выкрутите свечу против часовой стрелки. (c) Очистите область установки свечи. (d) Почистите электроды свечи...
Страница 42 - ПОДГОТОВКА К ХРАНЕНИЮ; Отсоедините клеммы батареи.
Страница 35 9. ПОДГОТОВКА К ХРАНЕНИЮ Перед отправкой генератора на хранение в течение трех и более месяцев необходимо выполнить следующие процедуры. ■ Слейте топливо из топливного бака, отсоединив топливный патрубок. Топливо в баке со временем испортится, что впоследствии затруднит пуск. ■ Чтобы сли...
Страница 43 - Поиск и устранение неисправностей; Проверьте напряжение батареи
Страница 36 10. Поиск и устранение неисправностей Если двигатель генератора не запускается после нескольких попыток, или в розетке отсутствует электричество, обратитесь к следующей схеме. Если генератор все еще не запускается или не вырабатывает электричество, свяжитесь с ближайшим дилером FIRMAN Ge...
Страница 44 - Засорен воздушный фильтр.
Страница 37 10.3 Недостаток мощности двигателя: Засорен воздушный фильтр. Проверьте воздушный фильтр. Почистите или замените при необходимости Двигатель хранился без обслуживания или топлива, или залито некачественное топливо. Слейте топливо из бака и карбюратора. Залейте другое топливо. Если пробле...
Страница 45 - АРН
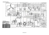
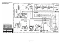
Страница 38 B ЧЕРНЫЙ Br КОРИЧНЕВЫЙ Y ЖЕЛТЫЙ B/W ЧЕРНО-БЕЛЫЙ L СИНИЙ W/G БЕЛО-ЗЕЛЕНЫЙ Gr ЗЕЛЕНЫЙ G/Y ЗЕЛЕНО-ЖЕЛТЫЙ R КРАСНЫЙ W/L БЕЛО-СИНИЙ W БЕЛЫЙ OR ОРАНЖЕВЫЙ БЛОК ГЕНЕРАТОРА АВТОМАТИЧЕСКИЙ ПРЕРЫВАТЕЛЬ ВОЛЬТМЕТР ЛАМПА СИГНАЛИЗАЦИИ УРОВНЯ МАСЛА АРН ДИОД ОСТАНОВКИ ДВИГАТЕЛЯ СВЕЧА ЗАЖИГАНИЯ КАТУШКА ЗА...