Electrolux ESVMO-335-A - инструкции и руководства

Кондиционер Electrolux ESVMO-335-A - инструкции пользователя по применению, эксплуатации и установке на русском языке читайте онлайн в формате pdf

1 Page 1
2 Page 2
3 Page 3
4 Page 4
5 Page 5
6 Page 6
7 Page 7
8 Page 8
9 Page 9
10 Page 10
11 Page 11
12 Page 12
13 Page 13
14 Page 14
15 Page 15
16 Page 16
17 Page 17
18 Page 18
19 Page 19
20 Page 20
21 Page 21
22 Page 22
23 Page 23
24 Page 24
25 Page 25
26 Page 26
27 Page 27
28 Page 28
29 Page 29
30 Page 30
31 Page 31
32 Page 32
33 Page 33
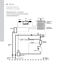
34 Page 34
35 Page 35
36 Page 36
37 Page 37
38 Page 38
39 Page 39
40 Page 40
41 Page 41
42 Page 42
43 Page 43
44 Page 44

Краткое содержание

Страница 2 - electrolux; Содержание; стремится предложить как можно более

2 electrolux Содержание Указания для пользователя 3 Требования безопасности 3 Выбор места установки и прокладка коммуникаций 4 Установка наружного блока 7 Электрические соединения 13 Соединения модульных наружных блоков 13Соединение внутренних |и наружных блоков 16 Слаботочная коммутация 21 Заполнен...

Страница 3 - наружные блоки мультизональных систем; Указания для пользоВателя; ОСТОРОЖНО

наружные блоки мультизональных систем 3 Указания для пользоВателя Суммарная производительность внутренних бло-ков, работающих одновременно, не должна пре-вышать производительность наружных блоков, иначе мощность охлаждения (обогрева) каждого внутреннего блока снизится.Устанавливайте автомат (или пре...

Страница 5 - прокладка кабеля; комбинации модульных блоков и выбор автомата.

наружные блоки мультизональных систем 5 прокладка кабеля — Выполняйте прокладку в соответствии с дей-ствующими правилами. — Электропитание должно быть требуемого зна-чения и осуществляться по отдельной цепи. — пожалуйста, не протягивайте кабель пита-ния с усилием. — Все электромонтажные работы должн...

Electrolux Кондиционеры Инструкции