Страница 5 - III
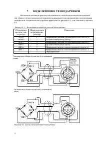
6 2. ТЕХНИЧЕСКИЕ ХАРАКТЕРИСТИКИ Основные метрологические и технические характеристики приведены в таблице 2.1. Таблица 2.1 – Метрологические и технические характеристики Модель CI-6000A Класс точности по ГОСТ Р 53228-2008 III Максимальное число поверочных делений весов (n ind ) 5000 Напряжение питан...
Страница 7 - firmware
8 4. ПРОГРАММНОЕ ОБЕСПЕЧЕНИЕ Программное обеспечение ( далее – ПО ) прибора является встроенным и полностью метрологически значимым . Идентификационным признаком ПО служит номер версии , который отображается на дисплее прибора при его включении или в меню . Защита от несанкционированного доступа к П...
Страница 8 - ОБЩИЙ
9 5. ОПИСАНИЕ И РАБОТА 5.1. ОБЩИЙ ВИД Общий вид индикатора с внешними габаритными размерами приведен на рисунке 4.1. На рисунке 4.2 приведен вид фронтальной , задней и боковых панелей индикатора и их геометрические размеры . На рисунке 4.3 приведен вид фронтальной панели индикатора и ее основных эле...
Страница 11 - ТАРА; НУЛЬ; ВЕС
12 Таблица 4.3 – Основное назначение клавиш Клавиша Функция Клавиша Функция В режиме взвешивания : об - нуление показаний массы в случае дрейфа при пустой платформе В режиме ввода данных : перемещение на один раз - ряд влево В режиме взвешивания : пере - ключение между индикацией массы нетто и массы...
Страница 13 - Внимание
14 6. ПОДГОТОВКА К РАБОТЕ В этой главе описана подготовка к включению в том случае , если весовая система полностью смонтирована и никаких технических трудностей с подключением внешних устройств не возникает . Перед работой индикатор должен находиться в нормальных условиях . После пере - возки или х...
Страница 15 - NET; Уставка
16 8. ИСПОЛЬЗОВАНИЕ ПО НАЗНАЧЕНИЮ 8.1. ВХОД В РЕЖИМ ВЗВЕШИВАНИЯ Режим взвешивания (F20=0) устанавливается сразу после включения весов . Дан - ный режим работы индикатора позволяет использовать индикатор для отображения ин - формации о весе при его подключении к грузоприемному устройству , производит...
Страница 16 - Optional Preliminary(
17 4 <FinAL> <1-00000> Окончательный вес F14 Вес нетто ≥ Окончательный вес – Свободный столб 5 <FALL> <5-00000> Свободный столб F15 6 <H-Limit> <6-00000> Верхний предел F16 Вес нетто > Окончательный вес + Верхний предел 7 <L-Limit> <7-00000> Нижний ...
Страница 17 - Индикация
18 РУЧНОЙ РЕЖИМ С НАБОРОМ ВЕСА Типовая временная диаграмма имеет вид Уставка (Preliminary) Дополнительная Уставка ( Optional Preliminary) Уставка (Fall) Тара / Нуль (Tare/Zero) Открытие бункера (Finish) Уровень нуля (Zero Band) Недогрузка (Under) Перегрузка (Over) задержка (F21 ) задержка (F 30 ) по...
Страница 19 - START; Optional; ВНИМАНИЕ
20 ❏ Нажмите клавишу ТАРА или НУЛЬ либо подайте соответствующие команды по ре - лейным входам или RS232/485/422 (F33=4); на дисплее будет показан вес нетто 0 кг . ❏ При нажатии клавиши START либо подаче соответствующие команды по релейным входам или RS232/485/422 (F33=4) срабатывают сигналы Дополнит...
Страница 23 - SET
24 9. РЕЖИМ ТЕСТИРОВАНИЯ Для входа в режим тестирования откройте крышку переключателей на передней пане - ли устройства и установите переключатель SW3 в положение ON. На дисплее высветится надпись <tESt 1> с мигающим номером ( здесь – 1). Стрел - ками выбирается любой из 8 тестов от <tESt 1...
Страница 25 - ЮСТИРОВКА; «SW1»
26 10. ЮСТИРОВКА Процедура юстировки состоит из 6- ти этапов : ввод значения наибольшего предела взвешивания , ввод значения дискретности отсчета , ввод значения массы груза для юсти - ровки 2- ой точки , юстировка в нулевой точке , юстировка во 2- ой точке , контроль юсти - ровки и ввод константы г...
Страница 27 - KEY
28 11. РЕЖИМ НАСТРОЕК Данное весовое устройство обладает многими функциями и для правильного функ - ционирования перед проведением взвешивания их необходимо установить . Это достига - ется благодаря тому , что то или иное выполнение каждой функции определяется число - вым параметром , который предва...
Страница 35 - ИНТЕРФЕЙС; NT (; ASCII; Идентификационный
36 12. ИНТЕРФЕЙСЫ ОБМЕНА ДАННЫМИ 12.1. ИНТЕРФЕЙС RS-232 Разъемы портов COM1 и COM2 расположены на задней стенке индикатора ( см . ри - сунок 4.4). Параметры связи устанавливаются функциями F30 ~ F33 ( порт СОМ 1) и F34 ~ F36 ( порт СОМ 2). В индикаторе предусмотрена возможность передавать данные в о...
Страница 41 - GND –
42 12.2. ИНТЕРФЕЙС CONTROL I/O Связь пульта с внешними исполнительными релейными устройствами осуществля - ется через 25- контактный разъем CONTROL I/O на задней стенке пульта . Для подачи определенной команды для индикатора необходимо произвести крат - ковременное соединение общего входа ( контакт ...
Страница 42 - HI
43 12.3. АНАЛОГОВЫЙ ВЫХОД ПО ТОКУ Внимание ! Весовой индикатор может комплектоваться данным интерфейсом толь - ко по предварительному заказу . Для использования данного выхода следует установить значение функции F56, равное 1. Технические данные аналогового выхода по току приведены в таблице ниже . ...
Страница 44 - GND
45 12.4. АНАЛОГОВЫЙ ВЫХОД ПО НАПРЯЖЕНИЮ Внимание ! Весовой индикатор может комплектоваться данным интерфейсом толь - ко по предварительному заказу . Для использования данного выхода следует установить значение функции F56, равное 1. Технические данные аналогового выхода по напряжению приведены в таб...
Страница 50 - ПОВЕРКА
51 15. ПОВЕРКА Периодичность поверки : один раз в год . Заводской № индикатора : ________ N п / п Дата Фамилия по - верителя Подпись и пе - чать Примечание