Caiman RG2800 - инструкции и руководства
Генератор Caiman RG2800 - инструкции пользователя по применению, эксплуатации и установке на русском языке читайте онлайн в формате pdf
Инструкции:
Инструкция по эксплуатации Caiman RG2800
1
2
3
4
5
6
7
8
9
10
11
12
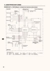
13
14
15
16
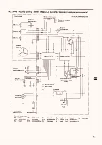
17
18
19
20
Caiman Генераторы Инструкции
-
Caiman Leader 10500XL21 DE
Инструкция по эксплуатации
-
Caiman Leader 12500XL21 DE AVR
Инструкция по эксплуатации
-
Caiman SILENTSTAR 6500DTYN
Инструкция по эксплуатации
-
Caiman Tristar 8510MTXL27
Инструкция по эксплуатации
-
Caiman SILENTSTAR 6500DMYN
Инструкция по эксплуатации
-
Caiman RG4300
Инструкция по эксплуатации
-
Caiman R1700i
Инструкция по эксплуатации
-
Caiman MASTER 6010DXL15 DEMC
Инструкция по эксплуатации
-
Caiman MASTER 4010DXL15
Инструкция по эксплуатации
-
Caiman Leader 6010X
Инструкция по эксплуатации
-
Caiman L100 DE
Инструкция по эксплуатации
-
Caiman Explorer 6010XL12
Инструкция по эксплуатации
-
Caiman Explorer 5010XL12
Инструкция по эксплуатации
-
Caiman Explorer 4010XL12
Инструкция по эксплуатации
-
Caiman Explorer 3010 XL12
Инструкция по эксплуатации
-
Caiman Expert 7510X
Инструкция по эксплуатации
-
Caiman Expert 6510X
Инструкция по эксплуатации
-
Caiman Expert 5010X
Инструкция по эксплуатации
-
Caiman Expert 4010X
Инструкция по эксплуатации
-
Caiman Expert 3010X
Инструкция по эксплуатации