Страница 2 - содержание; Уважаемый; BAXI; СОДЕРЖАНИЕ; стр
Slim UB 80-120 содержание 2 Бойлер для производства горячей бытовой воды Уважаемый покупатель ! Мы убеждены , что приобретенное Вами изделие будет соответствовать всем Вашим требованиям . Приобретение одного из изделий BAXI отвечает вашим ожиданиям : хорошая работа , простота и легкость пользования ...
Страница 3 - Руководство
Slim UB 80-120 Руководство для пользователя 3 Бойлер для производства горячей бытовой воды Руководство для пользователя Нижеприведенные инструкции содержат важную информацию по включению и использованию бойлера для горячей воды . Инструкции для технического персонала приведены во второй части данног...
Страница 4 - Рис
Slim UB 80-120 Руководство для пользователя 4 Бойлер для производства горячей бытовой воды Рис . 1 Панель управления 3. Инструкции по работе бойлера Работа бойлера зависит от работы котла , инструкции по эксплуатации которого содержатся в соответствующем руководстве для пользователя . Регулировки , ...
Страница 5 - Габаритные; Общие
Slim UB 80-120 Руководство для технического персонала 5 Бойлер для производства горячей бытовой воды Руководство для технического персонала Нижеприведенные технические инструкции разработаны для установщиков , наладчиков и сервисных мастеров , обслуживающих данный аппарат и , соответственно , содерж...
Страница 6 - Проверки; Установка
Slim UB 80-120 Руководство для технического персонала 6 Бойлер для производства горячей бытовой воды 3. Проверки перед установкой бойлера Бойлеры SLIM UB должны быть подведены к системе водоснабжения и подсоединены к настенным котлам в соответствии с инструкциями , изложенными в данном руководстве и...
Страница 10 - Электрическое
Slim UB 80-120 Руководство для технического персонала 10 Бойлер для производства горячей бытовой воды 6. Электрическое подсоединение к котлу . Бойлер поставляется с датчиком NTC приоритета контура ГВС . Данный датчик должен быть подсоединен к клеммной колодке котла , используя кабель с 6- ти полюсны...
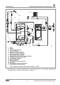
Страница 11 - насос; SB –
Slim UB 80-120 Руководство для технического персонала 11 Бойлер для производства горячей бытовой воды БОЙЛЕР : 6.2 Подсоединение датчика бойлера Снять крышку бойлера , потянув ее вверх . Подсоединить с помощью 2- х полюсного кабеля ( входит в комплект поставки ) клеммы Т 1 и Т 2 6- ти полюсного ...
Страница 13 - Техническое
Slim UB 80-120 Руководство для технического персонала 13 Бойлер для производства горячей бытовой воды 9. Техническое обслуживание и чистка бойлера Для правильной и надежной работы бойлера необходимо проводить его контроль и чистку с периодичностью примерно 1 раз в год . Для проведения технического о...
Страница 14 - Технические
Slim UB 80-120 Руководство для технического персонала 14 Бойлер для производства горячей бытовой воды 10. Технические характеристики . Модель бойлера SLIM SLIM UB 80 SLIM UB 120 Максимальная мощность теплообменника кВт 28.5 33.7 Емкость бойлера л 80 120 Максимальное давление воды в змеевике бойлера ...