Страница 4 - ÎÁÐÀÒÍÛÉ ÎÑÌÎÑ ÏÎ ÑÐÀÂÍÅÍÈÞ ñ äðóãèìè ìåòîäàìè î÷èñòêè âîäû; Äåçèíôåêöèÿ
ÎÁÐÀÒÍÛÉ ÎÑÌÎÑ ÏÎ ÑÐÀÂÍÅÍÈÞ ñ äðóãèìè ìåòîäàìè î÷èñòêè âîäû Метод очистки воды Примеси Твердые частицы (>1 мкм) Жесткость воды (кальций и магний) Железо и марганец Медь, свинец и кадмий Фториды Хлориды Хлор Бензол и мине ральные масла Ароматические углеводороды Хлорированные углеводороды Трихло...
Страница 7 - Leak Stop; на трубке, по которой вода подается к фильтру.; Технические характеристики фильтра; Индексы в обозначении моделей
7 Регулярно проверяйте систему на предмет протечек. Для ограничения ущерба от подтекания воды рекомендуется установка клапана защиты от протечек atoll Leak Stop ® на трубке, по которой вода подается к фильтру. Срок службы обратноосмотического фильтра atoll составляет 5 лет. Хотя обратноосмотический ...
Страница 9 - красная
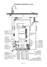
in out 3 4 A B C D E H F красная желтая черная синяя ДРЕНАЖНЫЙ ХОМУТ НАКОПИТЕЛЬНЫЙ БАКхраниточищеннуюфильтромводу ОГРАНИЧИТЕЛЬ ПОТОКА(может быть встраиваемым) ОТСЕЧНОЙ КЛАПАНпрекращает подачу воды при заполненном накопительном баке Стадия 4:МЕМБРАНАУдаляет практически все загрязнители Стадия 3:МЕ...
Страница 10 - I. Соединение гибких трубок быстроразъемными коннекторами; ПРИСОЕДИНИТЬ — ОЧЕНЬ ПРОСТО!; Потяните трубки для проверки соединения.; ОТСОЕДИНИТЬ НЕ МЕНЕЕ ПРОСТО
10 Цвет трубки Описание Страница А Кран чистой воды Синий Чистая вода к крану 11 B Кран подачи воды Красный Исходная вода в фильтр 12 C Кран бака Желтый Чистая вода в бак 12 D Дренажный хомут Черный Вода в дренаж 13 I. Соединение гибких трубок быстроразъемными коннекторами ВНИМАНИЕ: трубки могут быт...
Страница 11 - а б
11 II. Сверление отверстия под кран чистой воды и подключение его к фильтру ВНИМАНИЕ: несмотря на то, что процесс сверления отверстия в мойке не яв ляется очень сложным, тем не менее, он требует соответствующих навыков, внимания и осторожности. Используйте защитные очки и перчатки. При необходимос...
Страница 12 - III. Подключение к линии холодной воды; C). Подключение к горячей воде выведет фильтр из строя; IV. Установка шарового крана бака
12 III. Подключение к линии холодной воды ВНИМАНИЕ: убедитесь, что фильтр подключается к холодной воде(tmax 38 ° C). Подключение к горячей воде выведет фильтр из строя . 1. Закройте вентиль, выключающий подачу холод ной воды. Откройте на смесителе кран холодной воды, чтобы сбросить давление. Если в...
Страница 13 - V. Установка дренажного хомута; моек диаметром 40 мм.; VI. Промывка фильтра и начало эксплуатации
13 V. Установка дренажного хомута Дренажный хомут подходит к сливным сифонам моек диаметром 40 мм. Устанавливать его необходимо на вертикальной части трубы до первого изгиба сифона ( рис. 12 ). Участок трубы, в который выходит дренажная трубка, не должен быть заполнен водой. 1. Просверлите отверстие...
Страница 14 - VII. Процедура замены сменных элементов; Рекомендуемая периодичность замены сменных элементов*; от рекомендуемых изза плохого качества воды, подаваемой в фильтр.
14 3. Отстыкуйте трубку (F) от входа в отсечной клапан и направьте ее в любую емкость (ведро, раковина и т. п.). 4. Откройте на 23 мин. клапан подачи воды (B) для промывки картриджей.5. Закройте клапан подачи воды (B), пристыкуйте трубку (F).6. Откройте кран чистой воды (A).7. Закройте кран бака (C...
Страница 16 - стечь примерно 1015 минут.
16 триджей полиэтиленовую пленку), и прикрутите их к системе до упора. Прикручивать колбу нужно вручную, использовать пластиковый ключ можно только в случае КРАЙНЕЙ НЕОБХОДИМОСТИ. 8. Отсоедините белую трубку (F) от входа в отсечной (четырехвыводной) клапан.9. Подставьте под трубку ведро или раковин...
Страница 18 - График технического обслуживания системы atoll
18 График технического обслуживания системы atoll ТО 1 ТО 2 ТО 3 ТО 4 ТО 5 ТО 6 ТО 7 ТО 8 ТО 9 6 мес. 1 год 1,5 года 2 года 2,5 года 3 года 3,5 года 4 года 4,5 года Префильтры Замена Замена Замена Замена Замена Замена Замена Замена Замена Постфильтр Замена Замена Замена Замена Замена Замена Замена З...
Страница 19 - Возможные неисправности и их устранение
19 Возможные неисправности и их устранение Проблема Причина Устранение Протечки Резьбовые соединения не затянуты Трубки подсоединены не герметично Не хватает уплотнительных колец Проверьте и при необходимости за тяните резьбовые соединения Выньте и еще раз подсоедините трубку (см. стр. 10) Свяжите...
Страница 20 - Обеззараживание фильтра; ку от крана чистой воды к тройнику вместо постфильтра.; Последовательность действий; Восстановите первоначальное подключение трубок.
20 Обеззараживание фильтра Обеззараживание систем обратного осмоса производят после длительного (бо лее 3 недель) простоя системы. Обеззараживание также желательно проводить при замене картриджей. Используйте неароматизированный 5,25% бытовой хлорный отбеливатель (гипохлорит натрия). Различают обез...
Страница 23 - Свидетельство о приемке и сведения о производителе
Система собрана в России Дизайн и спецификация могут быть изменены без предупреждения Форм. ATE201906RUS Свидетельство о приемке и сведения о производителе Система водоочистная бытовая с торговым знаком «atoll» соответствует техническим условиям ТУ 3697009589680542012 и признана годной к эксп...