Ariston XC 15 FF - инструкции и руководства

model-name

Котел Ariston XC 15 FF - инструкции пользователя по применению, эксплуатации и установке на русском языке читайте онлайн в формате pdf

1 Page 1
2 Page 2
3 Page 3
4 Page 4
5 Page 5
6 Page 6
7 Page 7
8 Page 8
9 Page 9
10 Page 10
11 Page 11
12 Page 12
13 Page 13
14 Page 14
15 Page 15
16 Page 16
17 Page 17
18 Page 18
19 Page 19
20 Page 20
21 Page 21
22 Page 22
23 Page 23
24 Page 24
25 Page 25
26 Page 26
27 Page 27
28 Page 28
29 Page 29
30 Page 30
31 Page 31
32 Page 32

Краткое содержание

Страница 2 - СОДЕРЖАНИЕ; Благодарим Вас за выбор; CARES XC; совместимой с; Ariston; , разработанный и изготовленный

СОДЕРЖАНИЕ Общие положения ........................................................................ 3Рекомендации по монтажу ............................................................................ 3Правила безопасности................................................................................

Страница 3 - ОБЩИЕ ПОЛОЖЕНИЯ; Рекомендации по монтажу

/ 3 ОБЩИЕ ПОЛОЖЕНИЯ Рекомендации по монтажу Котел следует подключить к контурам отопления и горячего водоснабжения (ГВС), которые должны соответствовать техническим характеристикам котла. Строго запрещается использовать котел в целях, не указанных в данной инструкции. Производитель не несет ответств...

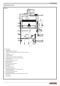
Страница 6 - ОПИСАНИЕ КОТЛА; Панель управления; Err

6 / ОПИСАНИЕ КОТЛА Панель управления 1 2 3 4 5 Дисплей Цифровые индикаторы:- состояние котла и уставка температуры ( °C ) - отображение кодов неисправностей ( Err ) - настройки менюЗапрос нажатия кнопки Reset (блокировка котла) Необходима техническая помощь Сигнализация наличия пламени Настройка реж...

Ariston Котлы Инструкции