AEG KP 07 - инструкции и руководства

Кондиционер AEG KP 07 - инструкции пользователя по применению, эксплуатации и установке на русском языке читайте онлайн в формате pdf

1 Page 1
2 Page 2
3 Page 3
4 Page 4
5 Page 5
6 Page 6
7 Page 7
8 Page 8
9 Page 9
10 Page 10
11 Page 11
12 Page 12
13 Page 13
14 Page 14
15 Page 15
16 Page 16

Краткое содержание

Страница 9 - Инструкция по эксплуатации

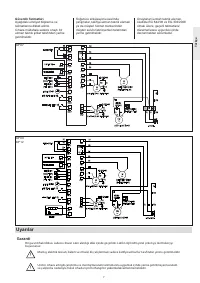
9 Инструкция по эксплуатации для пользователя и специалиста H 7 2 72 1 4 0 140 Описание устройства Мобильный комнатный кондиционер состоит из компактного напольного блока и шланга для отвода воздуха наружу. Устройство предназначено для кондиционирования воздуха в жилых помещениях. Кондиционер содерж...

Страница 12 - Техническое обслуживание; Инструкция по монтажу; Инструкция по монтажу

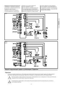
12 Техническое обслуживание Техническое обслуживание - Проверить визуальным осмотром устройство на наличие повреждений и правильность установки и, соответственно, место установки - Проверить работоспособность устройства - Визуальный осмотр стенного ввода - Очистить сменные фильтрующие элементы ! Пер...

Страница 13 - Защита окружающей среды и утилизация | Гарантия; Г а р а н т и я

13 Защита окружающей среды и утилизация | Гарантия Г а р а н т и я Условия и порядок гарантийного обслуживания определяются отдельно для каждой страны. За информацией о гарантии и гарантийном обслуживании обратитесь пожалуйста в представительство AEG в Вашей стране. ! Монтаж прибора, первый ввод в э...

AEG Кондиционеры Инструкции