Baxi Premier Plus (400-570 л) - Инструкция по эксплуатации

Baxi Premier Plus (400-570 л)

Водонагреватель Baxi Premier Plus (400-570 л) - инструкция пользователя по применению, эксплуатации и установке на русском языке. Мы надеемся, она поможет вам решить возникшие у вас вопросы при эксплуатации техники.

Если остались дополнительные вопросы — свяжитесь с нами через контактную форму.

1 Страница 1
2 Страница 2
3 Страница 3
4 Страница 4
5 Страница 5
6 Страница 6
7 Страница 7
8 Страница 8
9 Страница 9
10 Страница 10
11 Страница 11
12 Страница 12
13 Страница 13
14 Страница 14
15 Страница 15
16 Страница 16
Страница: / 16

Содержание:

  • Страница 2 – ВНИМАНИЕ; ВОДОНАГРЕВАТЕЛЯ BAXI; ТЕХНИЧЕСКИЕ ХАРАКТЕРИСТИКИ
  • Страница 3 – Таблица 2: Размеры водонагревателя; Рисунок 1 — Габариты; УСТАНОВКА — ОБЩИЕ ТРЕБОВАНИЯ
  • Страница 4 – Рисунок 3
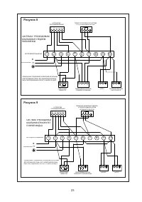
  • Страница 5 – Рисунок 4; ЭЛЕКТРИЧЕСКОЕ ПОДКЛЮЧЕНИЕ; Водонагреватель BAXI Premier Plus
  • Страница 6 – Рисунок 7; Рисунок 5
  • Страница 8 – ПРЕЖДЕ ЧЕМ ОТКРЫТЬ КРЫШКУ, ОТКЛЮЧИТЕ
  • Страница 10 – ВВОД В ЭКСПЛУАТАЦИЮ
  • Страница 12 – Выключите котел и отсоедините электрическую подводку
  • Страница 13 – ВАЖНЫЕ ИНСТРУКЦИИ ДЛЯ ПОЛЬЗОВАТЕЛЯ:
  • Страница 14 – Описание; ОХРАНА ОКРУЖАЮЩЕЙ СРЕДЫ; CFC/HCFC и не оказывает влияния на истощение озонового слоя.
  • Страница 15 – точной на момент ее публикации.
Загрузка инструкции

17

РУКОВОДСТВО ПО УСТАНОВКЕ И ИСПОЛЬЗОВАНИЮ

водонагревателей 400 л, 500 л и 570 л с непрямым

методом нагрева

PREMIER PLUS

"Загрузка инструкции" означает, что нужно подождать пока файл загрузится и можно будет его читать онлайн. Некоторые инструкции очень большие и время их появления зависит от вашей скорости интернета.

Другие инструкции для Baxi Premier Plus (400-570 л)

Краткое содержание

Страница 2 - ВНИМАНИЕ; ВОДОНАГРЕВАТЕЛЯ BAXI; ТЕХНИЧЕСКИЕ ХАРАКТЕРИСТИКИ

18 ВНИМАНИЕ ПРОЧТИТЕ ЭТУ ИНСТРУКЦИЮ ПЕРЕД УСТАНОВКОЙ ВОДОНАГРЕВАТЕЛЯ BAXI PREMIER PLUS . В СЛУЧАЕ НЕПРАВИЛЬНОЙ УСТАНОВКИ ГАРАНТИЯ АННУЛИРУЕТСЯ. ВОДОНАГРЕВАТЕЛЬ BAXI PREMIER PLUS ДОЛЖЕН УСТАНАВЛИВАТЬСЯ КВАЛИФИЦИРОВАННЫМ СПЕЦИАЛИСТОМ С УЧЕТОМ СООТВЕТСТВУЮЩИХ МЕСТНЫХ НОРМ И ПРАВИЛ В ОТНОШЕНИИ ВОДОПРОВО...

Страница 3 - Таблица 2: Размеры водонагревателя; Рисунок 1 — Габариты; УСТАНОВКА — ОБЩИЕ ТРЕБОВАНИЯ

19 320 316 496 666 B A 40° 30° 924 500 400 1,722,14 627,8781,1 ТЕПЛОПОТЕРИ ПРИ ПРОСТОЕ НОМИНАЛЬНАЯ ЕМКОСТЬ (Л) ЗА ДЕНЬ (кВт-ч/24ч) ЗА ГОД (кВт-ч/24ч) 570 2,44 890,5 РАЗМЕР ГАБАРИТЫ (мм) 400 л500 л A B 1 502 1 802 832 1 132 570 л 1 997 1 336 500 400 СКОРОСТЬ ПОТОКА В ОСНОВНОМ КОНТУРЕ, л/мин 15 60 28,...

Страница 4 - Рисунок 3

20 Подключение греющего контура теплообменника. Подающий и обратный трубопроводы Расширительный бак Симметричное подключение холодной воды Клапан сброса давления К лапан снижения давления В о д опровод О тводная трубка С ливной кран Промежуточное разливное устройство Выход горячей воды В ход холодно...

Характеристики

Другие модели - Водонагреватели Baxi

Все водонагреватели Baxi