Ariston AURES M 7.7 - Инструкция по эксплуатации

Ariston AURES M 7.7

Водонагреватель Ariston AURES M 7.7 - инструкция пользователя по применению, эксплуатации и установке на русском языке. Мы надеемся, она поможет вам решить возникшие у вас вопросы при эксплуатации техники.

Если остались дополнительные вопросы — свяжитесь с нами через контактную форму.

1 Страница 1
2 Страница 2
3 Страница 3
4 Страница 4
5 Страница 5
6 Страница 6
7 Страница 7
8 Страница 8
9 Страница 9
10 Страница 10
11 Страница 11
12 Страница 12
13 Страница 13
14 Страница 14
15 Страница 15
16 Страница 16
17 Страница 17
18 Страница 18
19 Страница 19
20 Страница 20
21 Страница 21
22 Страница 22
23 Страница 23
24 Страница 24
25 Страница 25
26 Страница 26
27 Страница 27
28 Страница 28
29 Страница 29
30 Страница 30
31 Страница 31
32 Страница 32
33 Страница 33
34 Страница 34
35 Страница 35
36 Страница 36
37 Страница 37
38 Страница 38
39 Страница 39
40 Страница 40
41 Страница 41
42 Страница 42
43 Страница 43
44 Страница 44
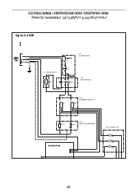
45 Страница 45
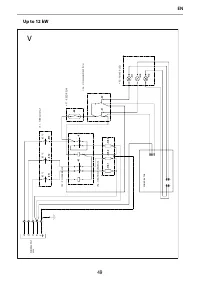
46 Страница 46
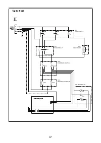
47 Страница 47
48 Страница 48
49 Страница 49
50 Страница 50
51 Страница 51
52 Страница 52
Страница: / 52
Загрузка инструкции

RUS

UA

EN

INSTANTANEOUS ELECTRIC WATER HEATER

KZ

GE

ƤƞƠƝǝƣƶƤƞƣƫƩƪƬ۶ƴƠƝƴƩҲƴƱƴ

ࡵࢁࡲࡻࡲ࡮ࡺࡲ࡮ࡴ࡮ࡿࡼࡺࡷࢆࢁࡴࡲࡻ࡬ࡪࡵࡪࢄ࢈࡮ࡴ࡮࡫࡮ࡴࡲ

ƨƩƧƫƧưƦƴƢƶƤƞƣƫƩơưƞƪƣơƢƛƧƝƧƦƙƜƩƞƛƙƫƞƤƵ

ƨƩƧƫƧưƦơƢƞƤƞƣƫƩơưƦơƢƛƧƝƧƦƙƜƩǝƛƙư

"Загрузка инструкции" означает, что нужно подождать пока файл загрузится и можно будет его читать онлайн. Некоторые инструкции очень большие и время их появления зависит от вашей скорости интернета.

Характеристики

Другие модели - Водонагреватели Ariston

Все водонагреватели Ariston