Abac винтовой MICRON 410-200 - Инструкция по эксплуатации

Abac винтовой MICRON 410-200

Компрессор Abac винтовой MICRON 410-200 - инструкция пользователя по применению, эксплуатации и установке на русском языке. Мы надеемся, она поможет вам решить возникшие у вас вопросы при эксплуатации техники.

Если остались дополнительные вопросы — свяжитесь с нами через контактную форму.

1 Страница 1
2 Страница 2
3 Страница 3
4 Страница 4
5 Страница 5
6 Страница 6
7 Страница 7
8 Страница 8
9 Страница 9
10 Страница 10
11 Страница 11
12 Страница 12
13 Страница 13
14 Страница 14
15 Страница 15
16 Страница 16
17 Страница 17
18 Страница 18
19 Страница 19
20 Страница 20
21 Страница 21
22 Страница 22
23 Страница 23
24 Страница 24
25 Страница 25
26 Страница 26
27 Страница 27
28 Страница 28
29 Страница 29
30 Страница 30
31 Страница 31
32 Страница 32
33 Страница 33
34 Страница 34
35 Страница 35
36 Страница 36
Страница: / 36

Содержание:

  • Страница 2 – СОДЕРЖАНИЕ; кВт; РИС
  • Страница 3 – ВВЕДЕНИЕ
  • Страница 5 – ОПИСАНИЕ; ОПАСНЫЕ
  • Страница 6 – ЗАЩИТНЫЕ
  • Страница 8 – РАСПОЛОЖЕНИЕ
  • Страница 10 – КОМПРЕССОРНАЯ
  • Страница 11 – ТРАНСПОРТИРОВКА
  • Страница 12 – УСТАНОВКА
  • Страница 16 – РИСУНКИ
  • Страница 24 – ПЕРИОДЫ
  • Страница 28 – РАЗДЕЛ; ВКЛЮЧЕНИЕ; Масло
  • Страница 30 – ЗАМЕНА
  • Страница 33 – СХЕМА
  • Страница 35 – КАЛИБРОВКА
Загрузка инструкции

.

Код

. 2200780040 00 -

Издание

08/2011 - 1



ИНСТРУКЦИЯ

И

РУКОВОДСТВО

ПО

ТЕХНИЧЕСКОМУ

ОБСЛУЖИВАНИЮ

МАЛОШУМНЫЕ

КОМПРЕССОРНЫЕ

УСТАНОВКИ

С

ВИНТОВЫМ

РОТОРОМ

Л

.

С

. 3 - 4 - 5,5 - 7,5 - 10 - 15 - 20

кВт

2,2 - 3 - 4 - 5,5 - 7,5 - 11 - 15












































Код

2200780040 00

Издание

08/2011


ПЕРЕД

ВЫПОЛНЕНИЕМ

ЛЮБЫХ

РАБОТ

С

КОМПРЕССОРНЫМ

БЛОКОМ

ВНИМАТЕЛЬНО

ПРОЧИТАЙТЕ

ДАННОЕ

РУКОВОДСТВО

.

ЭТУ

УСТАНОВКУ

НЕОБХОДИМО

ПОДКЛЮЧИТЬ

К

ДВУМ

РАЗЛИЧНЫМ

ИСТОЧНИКАМ

ПИТАНИЯ

:

ТРЕХФАЗНОМУ

ИЛИ

ОДНОФАЗНОМУ

ДЛЯ

КОМПРЕССОРА

И

ОДНОФАЗНОМУ

ДЛЯ

ОСУШИТЕЛЯ


ДАННАЯ

МАШИНА

ПРЕДНАЗНАЧЕНА

КАК

ДЛЯ

РАБОТЫ

В

НЕПРЕРЫВНОМ

,

ТАК

И

В

ПРЕРЫВИСТОМ

РЕЖИМЕ

.

ОДНАКО

ВО

ИЗБЕЖАНИЕ

ПРОБЛЕМ

С

КОНДЕНСАЦИЕЙ

В

МАСЛЕ

МАШИНА

ДОЛЖНА

РАБОТАТЬ

ЗАПОЛНЕННОЙ

МАСЛОМ

НЕ

МЕНЕЕ

ЧЕМ

НА

10%

ОБЩЕЙ

ЕМКОСТИ

.

УБЕДИТЕСЬ

В

ОТСУТСТВИИ

КОНДЕНСАЦИИ

В

МАСЛЕ

,

ВЫПОЛНИВ

ИНСТРУКЦИИ

,

ПРИВЕДЕННЫЕ

В

ГЛАВЕ

15.2.

"Загрузка инструкции" означает, что нужно подождать пока файл загрузится и можно будет его читать онлайн. Некоторые инструкции очень большие и время их появления зависит от вашей скорости интернета.

Краткое содержание

Страница 2 - СОДЕРЖАНИЕ; кВт; РИС

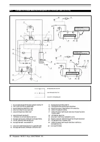
2 - Издание 08/2011 Код . 2200780040 00 - СОДЕРЖАНИЕ РАЗДЕЛ A: ИНФОРМАЦИЯ ДЛЯ ПОЛЬЗОВАТЕЛЯ 1.0 ОБЩИЕ СВЕДЕНИЯ 2.0 НАЗНАЧЕНИЕ 3.0 ЭКСПЛУАТАЦИЯ 4.0 ОБЩИЕ СТАНДАРТЫ БЕЗОПАСНОСТИ 5.0 ОПИСАНИЕ ПРЕДУПРЕЖДАЮЩИХ СИГНАЛОВ 6.0 ОПАСНЫЕ ЗОНЫ 7.0 ЗАЩИТНЫЕ УСТРОЙСТВА 8.0 РАСПОЛОЖЕНИЕ ТАБЛИЧЕК 9.0 КОМПРЕССОРНАЯ 10...

Страница 3 - ВВЕДЕНИЕ

. Код . 2200780040 00 - Издание 08/2011 - 3 АДРЕСА ЦЕНТРОВ ТЕХНИЧЕСКОЙ ПОДДЕРЖКИ В случае поломки или неисправности машины выключите питание . Не пытайтесь открыть машину . В случае необходимости ремонта обратитесь в центр технической поддержки , авторизованный производителем , и требуйте использова...

Страница 5 - ОПИСАНИЕ; ОПАСНЫЕ

. Код . 2200780040 00 - Издание 08/2011 - 5 5.0 ОПИСАНИЕ ПРЕДУПРЕЖДАЮЩИХ СИГНАЛОВ 1) ВЫБРОС ЖИДКОСТИ 6) ВЫСОКОЕ ДАВЛЕНИЕ 2) ОПАСНОЕ ЭЛЕКТРИЧЕСКОЕ НАПРЯЖЕНИЕ 7) ГОРЯЧИЕ ДЕТАЛИ 3) ВОЗДУХ НЕ ПРИГОДЕН ДЛЯ ДЫХАНИЯ 8) ДВИЖУЩИЕСЯ ДЕТАЛИ 4) ШУМ 9) ВРАЩАЮЩИЙСЯ ВЕНТИЛЯТОР 5) МАШИНА С АВТОМАТИЧЕСКИМ ЗАПУСКОМ 1...

Характеристики

Другие модели - Компрессоры Abac

Все компрессоры Abac