Abac MICRON 2.208-270 - Инструкция по эксплуатации

Abac MICRON 2.208-270

Компрессор Abac MICRON 2.208-270 - инструкция пользователя по применению, эксплуатации и установке на русском языке. Мы надеемся, она поможет вам решить возникшие у вас вопросы при эксплуатации техники.

Если остались дополнительные вопросы — свяжитесь с нами через контактную форму.

1 Страница 1
2 Страница 2
3 Страница 3
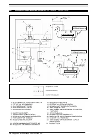
4 Страница 4
5 Страница 5
6 Страница 6
7 Страница 7
8 Страница 8
9 Страница 9
10 Страница 10
11 Страница 11
12 Страница 12
13 Страница 13
14 Страница 14
15 Страница 15
16 Страница 16
17 Страница 17
18 Страница 18
19 Страница 19
20 Страница 20
21 Страница 21
22 Страница 22
23 Страница 23
24 Страница 24
25 Страница 25
26 Страница 26
27 Страница 27
28 Страница 28
29 Страница 29
30 Страница 30
31 Страница 31
32 Страница 32
33 Страница 33
34 Страница 34
35 Страница 35
36 Страница 36
Страница: / 36
Загрузка инструкции

.

Код

. 2200780040 00 -

Издание

08/2011 - 1



ИНСТРУКЦИЯ

И

РУКОВОДСТВО

ПО

ТЕХНИЧЕСКОМУ

ОБСЛУЖИВАНИЮ

МАЛОШУМНЫЕ

КОМПРЕССОРНЫЕ

УСТАНОВКИ

С

ВИНТОВЫМ

РОТОРОМ

Л

.

С

. 3 - 4 - 5,5 - 7,5 - 10 - 15 - 20

кВт

2,2 - 3 - 4 - 5,5 - 7,5 - 11 - 15












































Код

2200780040 00

Издание

08/2011


ПЕРЕД

ВЫПОЛНЕНИЕМ

ЛЮБЫХ

РАБОТ

С

КОМПРЕССОРНЫМ

БЛОКОМ

ВНИМАТЕЛЬНО

ПРОЧИТАЙТЕ

ДАННОЕ

РУКОВОДСТВО

.

ЭТУ

УСТАНОВКУ

НЕОБХОДИМО

ПОДКЛЮЧИТЬ

К

ДВУМ

РАЗЛИЧНЫМ

ИСТОЧНИКАМ

ПИТАНИЯ

:

ТРЕХФАЗНОМУ

ИЛИ

ОДНОФАЗНОМУ

ДЛЯ

КОМПРЕССОРА

И

ОДНОФАЗНОМУ

ДЛЯ

ОСУШИТЕЛЯ


ДАННАЯ

МАШИНА

ПРЕДНАЗНАЧЕНА

КАК

ДЛЯ

РАБОТЫ

В

НЕПРЕРЫВНОМ

,

ТАК

И

В

ПРЕРЫВИСТОМ

РЕЖИМЕ

.

ОДНАКО

ВО

ИЗБЕЖАНИЕ

ПРОБЛЕМ

С

КОНДЕНСАЦИЕЙ

В

МАСЛЕ

МАШИНА

ДОЛЖНА

РАБОТАТЬ

ЗАПОЛНЕННОЙ

МАСЛОМ

НЕ

МЕНЕЕ

ЧЕМ

НА

10%

ОБЩЕЙ

ЕМКОСТИ

.

УБЕДИТЕСЬ

В

ОТСУТСТВИИ

КОНДЕНСАЦИИ

В

МАСЛЕ

,

ВЫПОЛНИВ

ИНСТРУКЦИИ

,

ПРИВЕДЕННЫЕ

В

ГЛАВЕ

15.2.

"Загрузка инструкции" означает, что нужно подождать пока файл загрузится и можно будет его читать онлайн. Некоторые инструкции очень большие и время их появления зависит от вашей скорости интернета.

Характеристики

Другие модели - Компрессоры Abac

Все компрессоры Abac